- 電工電子電氣實訓設備
- 電力電子電機實訓裝置
- 過程控制實驗裝置
- 工業機器人智能制造
- 維修電工實訓設備
- PLC自動化實訓設備
- 數控機床實訓考核裝置
- 數控機床機械加工設備
- 機床電氣實訓裝置
- 機電一體化實訓設備
- 機械示教陳列柜
- 機械專業實驗設備
- 傳感器檢測實驗室設備
- 工業互聯人工智能實訓設備
- 特種作業操作實訓考核設備
- 物聯網實驗實訓設備
- 消防、給排水實訓設備
- 網絡布線實訓室設備
- 電梯安裝維修實訓考核設備
- 熱工暖通家電制冷實訓設備
- 樓宇智能化實訓設備
- 環境工程實驗裝置
- 流體力學實驗裝置
- 化工專業實驗實訓設備
- 新能源實驗實訓設備
- 電力供配電實訓設備
- 煤礦礦山實驗實訓設備
- 液壓氣動實驗室設備
- 教學仿真軟件
- 軌道交通實驗實訓設備
- 船舶實訓考核裝置
- 駕駛模擬訓練設備
- 新能源汽車實訓設備
- 汽車發動機底盤實訓臺
- 汽車電器電子實訓臺
- 特種車工程機械實訓設備
- 智能網聯汽車實訓設備
- 醫學教學模型
- 中小學實驗室設備
- 實驗箱.實驗儀
- 光電子通信實驗裝置
- 儀器設備.教學掛圖
- LG-DQ04型 電氣自動化技術考核實訓裝置
- LGKL-735D型 通用電工電子實訓設備(電工電子電氣數
- LG-BZH015型 光纜交接箱工程布線光電展示實訓裝置
- LG-BZH014型 數據中心工程布線光電展示實訓裝置
- LG-BZH013型 光纖熔接實訓設備
- LG-BZH012型 全光網綜合布線實訓平臺
- LG-BZH011型 網絡綜合布線故障模擬與檢測實訓裝置
- LG-BZH010型 網絡綜合布線故障模擬與檢測實訓裝置
- LG-BZH09型 光纜配線端接與測試實訓裝置
- LG-BZH08型 光纜配線端接與測試實訓裝置
- LG-BZH07型 銅纜配線端接與測試實訓裝置
- LG-BZH06型 銅纜配線端接與測試實訓裝置
- LG-DST02型 智能制造單元理實一體化平臺
- LGP-LC01型 PLC實驗臺
- LGY-LY020型 運動控制實訓裝置
- 汽車透明整車模型、運輸車輛模型
- CLG-104型《電機與變壓器》示教陳列柜(CD解說)
- CLG-109《模具》示教陳列柜(CD解說)
- CLG-107型 機械綜合陳列柜
- CLG-102型 《機械零件》示教陳列柜
- LG-DCC型 機械振打袋式除塵實驗裝置
- LG-MFL01型 超濾微濾膜分離實驗裝置
- LG-NKS型 催化劑顆粒內擴散實驗裝置
- LG-CLDF型 多釜串聯實驗裝置
- LG-YY18C型 氣動與PLC實訓裝置(T型鋁槽單面)
- LG-YY18B型 透明液壓傳動與PLC實訓裝置(T型鋁槽單面
- LG-YYCS01型 液壓傳動與控制綜合測試實驗臺
- LG-DY01B型 電液比例綜合實驗臺
- LG-YYZN01型 智能型液壓綜合實驗臺
- LG-DLK01型 電力系統綜合自動化實驗平臺
LGZKC-1型 中央空調空氣處理系統實驗裝置
一、產品概述
LGZKC-1型 中央空調空氣處理系統實驗裝置是從實驗教學需求的角度出發,以工程化的設計理念完整地實現了全空氣中央空調調節系統的工作過程。
二、系統特點
工程化概念強 實驗裝置的整套控制系統大部分采用工業現場實際應用的部件。
技術先進 控制系統部分應用了代表當今中央空調控制系統技術潮流的LONWORKS總線技術,它充分考慮了系統的可擴展性和與樓宇其他子系統的兼容性。
開放性好 整套實驗裝置采用透明化、開放式設計,實驗者能夠直觀清晰地了解整個裝置的工作過程,系統控制部分源代碼完全開放,實驗者可自行添加或修改,進行創新性、設計性實驗。
三、技術性能
外形尺寸:2750mm×700mm×1660mm
采用風冷熱泵型冷熱源形式,在空氣循環區采用二次回風設計
DDC控制器HW-5201
工作電壓:DC24×(1±10%)V或AC17V,允許范圍:AC14.45V~18.7V
工作電流:500mA
網絡:協議:LONTALK;通訊介質:雙絞線(推薦使用:Keystone LonWorks 16AWG(1.3mm) Cable)
I/O 數量:11個UI,4個DO,2個UO,2個AO
DDC控制器HW-5202
工作電壓:DC24×(1±10%)V或AC17V,允許范圍:AC14.45V~18.7V
工作電流:500mA
網絡:協議:LONTALK;通訊介質:雙絞線(推薦使用:Keystone LonWorks 16AWG(1.3mm) Cable)
I/O 數量:11個UI,7個DO
四、系統組成
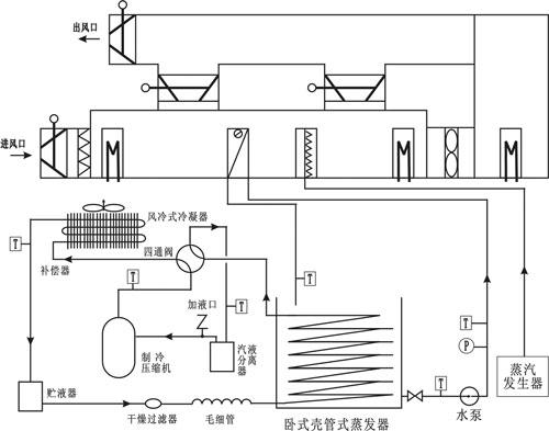
中央空調系統是由換熱器、加濕器、過濾、風扇、傳感器等組成。使用不銹鋼和有機玻璃材料防止設備生銹和老化。設備配有真實的恒溫供暖、恒溫冷氣系統,直觀生動地把工業實際應用展現出來,簡潔明了。采用帶標準LonWorks通訊接口的控制器,保證了中央空調系統與樓宇系列其他子系統及管理層的無逢集成。對象系統集成了四個部分的內容:
空氣系統區
熱交換區
操控及數據顯示
電氣控制區

中央空調對象結構及控制系統的結構圖如上圖所示
五、實驗項目
封閉式系統冬季運行工況實驗
封閉式系統夏季運行工況實驗
直流式系統冬季運行工況實驗
直流式系統夏季運行工況實驗
一次回風系統冬季運行工況實驗
一次回風系統夏季運行工況實驗
二次回風系統冬季運行工況實驗
二次回風系統夏季運行工況實驗
◆相關樓宇實訓實驗裝置:
綜合布線與計算機網絡系統實驗裝置
防盜報警系統實驗裝置(BOSCH)
閉路電視監控及周邊防范系統實驗裝置
安防報警及監控系統實驗裝置(LON總線型)
智能家居控制系統實驗裝置
對講門禁及室內安防實驗裝置
智能一卡通系統實驗裝置
群控多層電梯實驗裝置(二座電梯六層)
中央空調自控系統綜合實驗裝置
中央空調空氣處理系統實驗裝置(LON總線型)
樓宇供配電及照明系統實驗裝置(LON總線型)
樓宇供配電綜合自動化系統實驗裝置(LON總線型)
遠程抄表系統實驗裝置(LON總線型)
現場總線樓宇綜合控制系統(LON總線型)
樓宇機電設備綜合自動化系統實驗裝置(LON總線)
樓宇機電設備綜合自動化系統實驗裝置(BACnet總線)
樓宇機電設備綜合自動化系統實驗裝置(西門子系統)
樓宇機電設備綜合自動化系統實驗裝置(Honeywell系統)
多元網絡智能建筑綜合管理系統
綜合布線與計算機網絡系統實驗裝置
防盜報警系統實驗裝置(BOSCH)
防盜報警系統實驗裝置(Honeywell)
閉路電視監控及周邊防范系統實驗裝置
安防報警及監控系統實驗裝置(LON總線型)
智能家居控制系統實驗裝置
對講門禁及室內安防實驗裝置
智能一卡通系統實驗裝置
電梯控制系統實驗裝置(六層、LON總線型)
群控多層電梯實驗裝置(二座電梯六層)
群控多層電梯實驗裝置(三座電梯六層)
中央空調自控系統綜合實驗裝置
中央空調空氣處理系統實驗裝置(LON總線型)
變頻恒壓供水系統實驗裝置
變頻恒壓供水系統實驗裝置(LON總線型)
變頻恒壓供水系統實驗裝置(FF總線型)
變頻恒壓供水系統實驗裝置(BACnet總線型)
樓宇供配電及照明系統實驗裝置(LON總線型)
樓宇供配電及照明系統實驗裝置(BACnet總線型)
樓宇供配電綜合自動化系統實驗裝置(LON總線型)
樓宇供配電綜合自動化系統實驗裝置(BACnet總線型)
遠程抄表系統實驗裝置(LON總線型)